服务热线
13431549692
全国服务热线:
当前位置:首页 > 产品中心 > 控制器(数码管显示)

T909/T908/T907/T904,控制器
一、产品概述
泛达T900系列控制器仪表,适用于低温度的测量、报警、冷却、加热、广泛应用于橡塑胶、烤箱、鞋机、等领域。产品按五年以上寿命设计,一年三包服务。
二、产品特点:
直接触控按键设定温度值,操作简单
自整定PID功能一触即成,控温精度高
设定值及测量程值采用超大LED显示
可选配软啓动及除湿功能保护加热器
广泛用于回流焊,烤箱,塑胶机械等场合
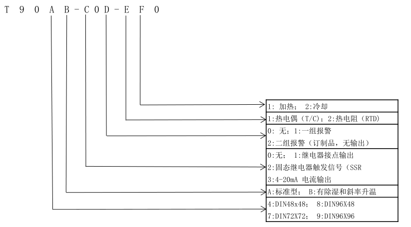
三、规格与尺寸

四、功能与选型
